無線衛星-即插即密即傳-數據實時加密傳輸解決方案
本方案在不影響原有的網絡結構與應用的基礎上,快速實現對數據的安全防護。依托全國產自主技術,基于國密算法,為用戶實現自主密鑰簽發與管理,為用戶真正實現對生產數據安全防護的自主可控。適用于電力、石油、石化、制造等物聯網應用的邊緣計算場景,在不改變原有系統的基礎上,實現對數據的實時加密傳輸。
方案基于國密算法,采用國產自主的標識公鑰技術,去中心認證,低功耗運算,基于設備標識實現對接入終端設備的快速認證與數據實時加密傳輸。根據業務應用的具體需求,本方案還可配置終端統一管控服務,由用戶實現密鑰的生產簽發和管理,無須依靠第三方,用戶自主把控密鑰。
本方案可完全滿足業務系統對實時數據傳輸時延要求,無須調整或適配應用協議,對原數據不拆包、不更改,即插即用即可實現數據基于網絡層的實時安全加密傳輸。
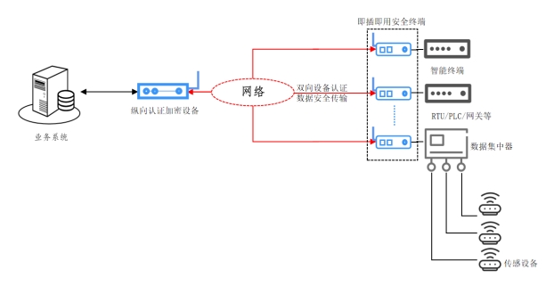
方案實現架構如圖1:處于遠程端的智能終端、RTU/PLC/網關(數傳終端)、數據集中器等設備采集業務數據,并通過網絡(有線或無線)發送至業務系統,從而實現業務應用。
圖 1 方案實現架構
本方案通過部署即插即用安全終端、縱向認證加密設備為業務應用快速搭建安全防御體系,對遠程感知端設備實現接入認證,并對業務數據實現實時安全加密傳輸。
n 即插即用安全終端:與智能終端、RTU/PLC/網關或者數據集中器等數傳采集終端物理連接,根據用戶現場應用的組網場景和需求,安全終端可支持有線或無線通信輸出,實現上行數據的實時加密傳輸,并對業務下行的控制指令、參數等進行驗證還原后發送終端執行。
n 縱向認證加密設備:部署于業務系統的前端,對安全終端發送的上行加密數據進行解密還原后發送業務系統,并對業務系統下行的控制指令、關鍵參數等實施安全加固后發送。縱向認證加密設備支持終端的并發處理,并對接入的終端設備實施雙向認證,保證數據發送源頭的真實、可信。
n 全部采用國密專用算法,輕量級密鑰技術,滿足生產時效及安全合規要求:方案設備采用國密專用SM系列算法,基于全國產自主的輕量級密鑰技術,快速實現終端設備之間的點對點本地認證,安全運算低功耗、高效率,可保障業務數據的安全,滿足業務時效要求。
n 不改變原系統及網絡架構,即插即用快速部署,實現數據實時安全傳輸:整個方案的實施建設無須改變原有系統和網絡部署,安全終端設備可實現即插即用,快速實現上傳數據的安全防護,保證數據實時安全傳輸。
n 保障數據源終端設備的安全可靠、不可假冒,保證數據源可信:即插即用安全終端與數據源終端設備實現物理綁定,縱向認證加密設備與即插即用安全終端實現雙向的密鑰強認證,保證數據源設備的安全可靠,杜絕假冒風險,保證數據源安全。
n 硬件規格
屬性 | 說明 |
WAN以太網口 | 10/100Mbps電口(百兆) |
LAN以太網口 | 10/100Mbps電口(百兆) |
無線模塊 | 4G/5G(可選) |
USB | 1 |
內置國密加密芯片 | 是 |
實時時鐘 | 是 |
復位按鍵 | 針孔式復位按鍵 |
整機功耗 | <3W |
輸入電源 | 100~240V AC,50/60Hz |
電源 | 額定范圍: |
電源輸入 | DC 5~36V,支持POE 802.3af,帶自恢復保險絲,過流保護 |
電源接口 | DC端子/2針 5.08mm 可插拔工業端子接駁 |
工作溫度/存貯溫度 | -40oC~85oC/-40oC~85oC |
工作濕度/存貯濕度 | 5%~95%(非冷凝) |
外形尺寸(W×D×H,mm) | 100*100*30/80*60*30 |
安裝方式 | 導軌、壁掛 |
配件 | 12V1A工業電源適配器 |
n 軟件規格
接入認證 | 國密算法,IPK認證 |
網絡協議 | TCP/IP、DHCP、ICMP、NAT、HTTP、DNS |
基本設置 | 接口設置 |
DHCP服務器 | |
MAC地址設置 |